Innovations | Shimano : le sans fil se précise !

Par Léo Kervran -

  • Tech

Innovations | Shimano : le sans fil se précise !

Il y a deux mois, nous vous présentions un brevet déposé par Shimano qui portait sur une tige de selle télescopique et une transmission sans fil, comme une réponse au groupe AXS de Sram. La marque japonaise vient de dévoiler deux nouveaux brevets en rapport avec cette technologie, ce qui nous laisse penser que ce projet pourrait se concrétiser…

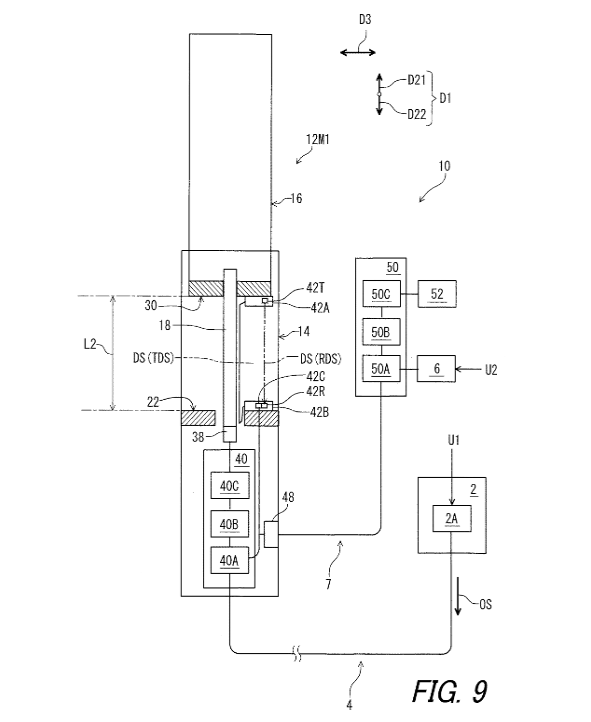
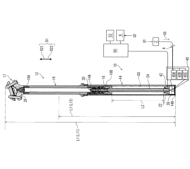
La partie électronique est expliquée avec la même précision. On apprend au passage que Shimano songe à une commande au principe de fonctionnement similaire aux commandes mécaniques (et à la Reverb AXS), c’est-à-dire avec un système déverrouillé tant qu’on appuie sur la commande. C’est donc différent de la Vyron de Magura, qui se libère pour un court laps de temps suite à une pression sur le bouton.

Si les descriptions du début donnent un bon aperçu de l’état du projet, le plus intéressant se situe à la fin du document. Le brevet indique que le système utilise un « contrôleur configuré […] afin de commander au moins un composant de bicyclette autre que le dispositif télescopique ». Moteur, dérailleur, suspension ? Shimano envisage les trois et propose très clairement un fonctionnement adapté pour chaque composant :

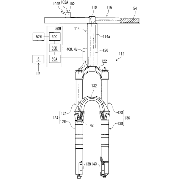
  • pour le dérailleur, « le contrôleur peut changer le rapport de vitesse du dérailleur pour un rapport de vitesse supérieur lorsque la longueur totale de l’appareil télescopique devient plus courte. Le contrôleur peut modifier le rapport de transmission du dérailleur en un rapport de transmission inférieur lorsque la longueur totale du dispositif télescopique devient plus longue. » Un dérailleur qui descend automatiquement d’un ou deux pignons lorsqu’on descend la selle ? Le principe est cohérent mais il difficile d’imaginer ce que ça pourrait donner sur le terrain en terme de sensation.
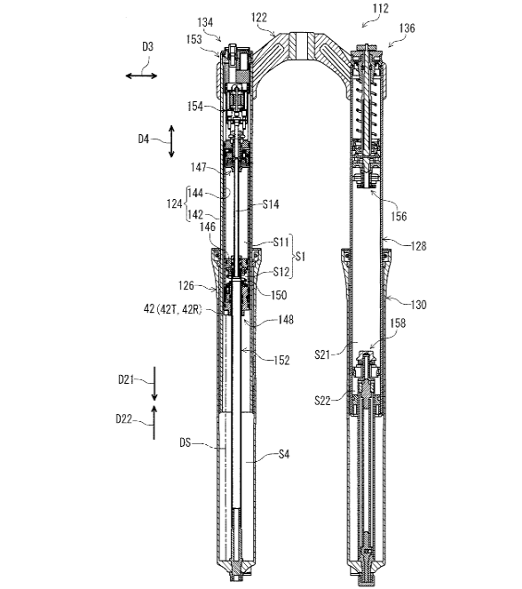
  • pour les suspensions, l’idée est de bloquer les suspensions lorsque la tige de selle est en position haute et de les ouvrir lorsqu’on descend la selle. Le brevet explique très précisément comment ce système pourrait fonctionner, avec une fourche pour modèle mais selon un principe qui irait aussi sur un amortisseur. Le blocage total est une solution un peu extrême et de moins en moins utilisée de nos jours mais on peut aussi imaginer une compression un peu plus fermée selle haute, comme un mode « montée » des suspensions connecté à la tige de selle…
  • pour l’assistance, Shimano suggère d’augmenter le rapport d’assistance lorsque la selle est haute et de le diminuer lorsqu’elle est basse. Ici, on verrait bien une gestion complètement automatisée du niveau d’assistance, en fonction de la pente et de la fréquence de pédalage comme on le voit déjà sur certains moteurs et désormais de la position de la selle.

Le deuxième brevet nous concerne moins directement puisqu’il porte sur une manette type route pour transmission sans fil. Ce n’est guère surprenant car Shimano est aussi présent en route qu’en VTT et cela renforce l’idée selon laquelle le projet est déjà à un stade avancé dans les bureaux de la marque japonaise.

Nous étions restés prudents dans la conclusion de notre précédent article, car nombre de brevets ne se sont jamais concrétisés. Cependant, avec ces deux nouveaux documents, la commercialisation devient de plus en plus envisageable et on s’aperçoit que Shimano souhaite aller plus loin qu’une « simple » transmission sans fil. La marque japonaise a en réalité imaginé tout un écosystème autour du dispositif de commande et c’est probablement ce qui lui permettra de se différencier de Sram, qui ne propose (pour l’instant) aucune automatisation ou inter-connectivité dans sa gamme AXS…

L’article sur le premier brevet : Innovations | Shimano : bientôt une tige de selle électrique et un groupe sans fil ?

Par Léo Kervran